AI摘要:高频电刀是一种利用高频电流对人体组织进行加热的手术设备,其工作原理基于欧姆定律,通过电压和电流的作用使组织电阻增加,从而实现切割和凝血。电刀分为单极和双极两类,单极电刀通过有效电极尖端传递电流,而双极电刀的能量传递仅限于镊子间的人体组织。技术发展趋势是在不增加功率的前提下提高峰值电压、降低电流,以减少对组织的损伤并提高手术安全性。电刀的电学基础包括集肤效应,使得高频电流只沿人体皮肤表面流动,而不流过内脏器官。电刀的架构包括双MCU、输出端互感器等,脚踏开关使用隔离电路驱动。
Powered by AISummary.
高频电刀
生理学基础
电流在传导时,流经人体组织并对组织加热。根据欧姆定律,电流可以通过在给定时间内电子的流量来测量,电压是相对电路中电阻的电动势。
在电刀中,电压由电压源提供,电流沿着电刀电极尖端传输到人体组织。所以人体组织的电阻是固有的,固有的电阻越大,电流留过人体所需的电压也越大。此外,随着越来越多的表面组织烧灼,电导率会下降,组织的电阻增加,为了让电流穿透到组织以下就需要采用更大的电压。
高频电刀需要一个闭合的回路使电流流动。在一个不完整的回路中,电流将会流向地面。1970年以前,电刀能量的流动与大地相关。在这种情况下,病人本身就是潜在接触地面的路径,电流会选择最小电阻的路径。这可能导致电流流经与人体接触的负极垫或静脉电极。当接触面的电流密度足够大时,患者有灼伤的风险,这种潜在的危险可以通过引入与地面隔离的发生器而消除。发生器可以提供一个低电阻的电流通路,从而限制了电极与病人回路电极间电流的流动。隔离发生器电路示意图如下所示。

分类
电力从能量传递的角度可以分为单极和多极两类。
Bovie电刀便是单极电力,其通过有效电极尖端传递电流,此电流通过一个贴在病人身上的导电电极片穿过病人并返回发生器设备。
双极设备有一个类似手术钳的双极镊子,在手术部位进行操作时有效电极和返回电极分别起作用。双极设备的能量传递仅限于镊子间的人体组织而不会穿过整个人体。因此,计划外电流的能量传递可以较少地扩散到患者其他部位。
单极2
单极高频电刀采用电路对组织进行切割和凝血,这一电路由高频电刀内的高频振荡器和放大器、病人、连接导线和电极组成。在大多数应用中,采用有功导线和电极将电流输出到手术部位。然后,电流通过手术病人由与之相连的回路电极及其导线到高频功率发生器的中性端,回路电极通常置于手术病人部位的另一端。
为避免对所作用的组织加热过度和烧伤,单极高频电刀的回路电极(又称中性电极)和手术病人的接触面积应比作用电极接触面积大些,这可为低阻抗和低电流密度提供一个出口通路。
高频电刀的电流通过接触或电容通道由病人流向接地,采用绝缘输出可降低这种电流,从而,可能和接地物接触的人体部位受到烧伤的危险就会减少。接地控制器通常都有附加功能,以进一步保护手术部位免受烧伤。其电路功能是比较流入原导线的电流和返回高频电刀的电流,当两者相差大时,使其报警和切断电源。这种操作模式,仅在高频电刀,作用电极,病人回路电极和导线之间构成直流通道时,电路才能工作。
双极
双极高频电刀通常采用一把钳子或剪子的两端作为两极,用作单极高频电刀中的作用极和回路极,高频电刀的滞留被限定在钳子直接作用区域中少量组织中。双极高频电刀主要用来对细微组织进行凝血。
趋势
目前高频电刀的技术发展趋势为:尽量在功率不增高的前提下提高峰值电压、降低电流。更高的峰值电压可以保证更好的切割和止血效果,而且对组织的损伤更小;更低的电流和功率对患者的损伤更小,同时也保证了手术的安全性。此外,新的技术如极板监测、系统自检、漏电控制、瞬间放电等系统逐步被研制以确保设备长时间稳定运行,这代表高频电刀的技术对安全性的要求越来越高。
电学基础
一般的电刀频率为300kHz~750KHz,单极功率在400W以下,双极在50W以下。
高频电刀利用了高频电流的集肤效应,指交流电通过导体时,各部分的电流密度不均匀,导体内部电流密度小,导体表面电流密度大。产生集肤效应的原因是由于感抗的作用,导体内部比表面具有更大的电感,因此对交流电的阻碍作用大,使得电流密集于导体表面7。
交流电的频率越高,集肤效应越显著,频率高到一定程度,可以认为电流完全从导体表面流过。高频手术器利用集肤效应使高频电流只沿着人体皮肤表面流动,而不会流过人体内脏器官。
患者漏电流要求小于10uA,高频漏电流要求低于150mA。
高频漏电流产生的主要原因是一些分布参数导致高频电流会在接地之间形成回路,产生分流。
测试高频漏电流时中性电极不能盘绕,因为盘绕后电缆感抗增大,正常高频漏电流结果会偏大,而开路高频漏电流结果会偏小。单极测试开路时高频漏电流最大,不能大于150mA。而双极则不能大于最大输出功率的1%。
单极输出回路需要串入不小于5nF的高压电容,双极则需要串入不超过50uF的电容,输出电极直流阻抗要远大于2MΩ,以防止低频输出。
电刀架构8

以上架构采用了双MCU(其中1个作为备份),输出端使用互感器做了电流采集和电压采集。
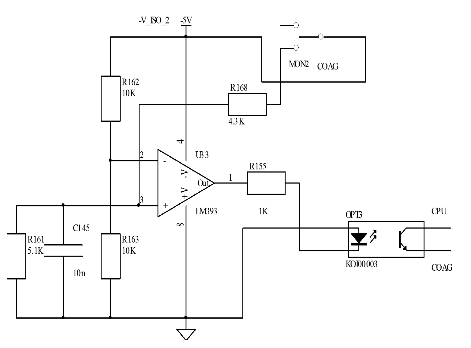
脚踏开关
脚踏开关使用隔离电路驱动。

